XYZ-G型稀油站
| 一、使用條件 | ||||||||||||||||||||||||||||||||||||||||||||||||||||||||||||||||||||||||||||||||||||||||||||||||||||||||||||||||||||||||||||||||||||||||||||||||||||||||||||||||||||||||||||||||||||||||||||||||||||||||||||||||||||||||||||
|
本產品適用于稀油循環潤滑系統中,其工作介質為汽輪機油、20~25號機械油及軋鋼機油,運動粘度等級為N22~N460(相當ISO VG22~VG460)。 稀油站的公稱供油壓力為0.63MPa;過濾精度0.08~0.12mm;冷卻水溫≤28℃;冷卻水壓力0.2~0.3MPa;換熱器進油溫度為50℃,溫降7~8℃;使用蒸汽加熱時蒸汽壓力為0.2~0.4MPa。 |
|
|||||||||||||||||||||||||||||||||||||||||||||||||||||||||||||||||||||||||||||||||||||||||||||||||||||||||||||||||||||||||||||||||||||||||||||||||||||||||||||||||||||||||||||||||||||||||||||||||||||||||||||||||||||||||||
|
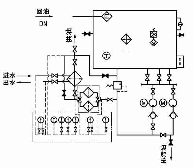
二、工作原理 工作時,油液由齒輪泵從油箱吸出,經單向閥、雙筒網式油濾器、列管式油冷卻器,被直接送到設備的潤滑點。油站的最高供油壓力為0.4MPa,最低供油壓力為0.1MPa,根據潤滑點的要求,通過調節安全閥確定使用壓力,當油站的工作壓力超過安全閥的調定壓力時,安全閥將自動打開,多余的油液即流回油箱。正常工作時,油泵一臺工作、一臺備用。有時設備耗油量由于某種原因需要增加時,則系統壓力下降,當降到調定值時,通過壓力控制器調節,備用泵自動開啟,與工作泵一起工作,直到壓力正常時,備用泵自動停止。若油壓繼續下降到另一調定值時,則通過另一壓力控制器調節,發出事故警報。 雙筒網片式油濾器的一組過濾濾芯工作,一組過濾濾芯備用,在進出口處接有差壓發訊器,當壓差超過0.15MPa(≥250L/min稀油站為0.15~0.1MPa),人工切換,備用濾芯工作,取出原工作濾芯,清洗或更換濾片。 油站出油口接有壓力式電接點溫度計,根據供油溫度要求,調定最高和最低兩個界限。在低溫時,信號燈亮,人工開啟加熱器進行加熱,當油溫升至高點時,自動切斷加熱器,停止加熱;供油口溫度高時,報警并開冷卻器。 ≥250L/min稀油站,采用蒸汽加熱油箱中的潤滑油,儀表盤尚多一檢測冷卻器進出水管壓差的儀表,其主要部件均另外裝于基礎上;而≤125L/min稀油站的全部部件都裝在油箱上,為整體式結構。 |
||||||||||||||||||||||||||||||||||||||||||||||||||||||||||||||||||||||||||||||||||||||||||||||||||||||||||||||||||||||||||||||||||||||||||||||||||||||||||||||||||||||||||||||||||||||||||||||||||||||||||||||||||||||||||||
| 三、結構特點 | ||||||||||||||||||||||||||||||||||||||||||||||||||||||||||||||||||||||||||||||||||||||||||||||||||||||||||||||||||||||||||||||||||||||||||||||||||||||||||||||||||||||||||||||||||||||||||||||||||||||||||||||||||||||||||||
|
a)設有備用油泵,可保證向潤滑點連續供油。 b)過濾器放在冷卻器之前,可提高過濾和通過能力;更適合較高粘度的潤滑介質。 c)采用雙筒式過濾器,可不停車進行濾芯的清洗和更換。 d)采用列管式油冷卻器,冷卻效果好,阻力小,便于維修。 e)回油設有磁網過濾,可吸附清除油液中鐵質微粒,保證油液清潔度及提高潤滑部件壽命。 f)配有儀表盤和電控箱,觀察運行參數方便,可實現自動控制和事故報警。 |
||||||||||||||||||||||||||||||||||||||||||||||||||||||||||||||||||||||||||||||||||||||||||||||||||||||||||||||||||||||||||||||||||||||||||||||||||||||||||||||||||||||||||||||||||||||||||||||||||||||||||||||||||||||||||||
| 四、技術參數 | ||||||||||||||||||||||||||||||||||||||||||||||||||||||||||||||||||||||||||||||||||||||||||||||||||||||||||||||||||||||||||||||||||||||||||||||||||||||||||||||||||||||||||||||||||||||||||||||||||||||||||||||||||||||||||||
|
||||||||||||||||||||||||||||||||||||||||||||||||||||||||||||||||||||||||||||||||||||||||||||||||||||||||||||||||||||||||||||||||||||||||||||||||||||||||||||||||||||||||||||||||||||||||||||||||||||||||||||||||||||||||||||
| 五、外形圖 | ||||||||||||||||||||||||||||||||||||||||||||||||||||||||||||||||||||||||||||||||||||||||||||||||||||||||||||||||||||||||||||||||||||||||||||||||||||||||||||||||||||||||||||||||||||||||||||||||||||||||||||||||||||||||||||
|
||||||||||||||||||||||||||||||||||||||||||||||||||||||||||||||||||||||||||||||||||||||||||||||||||||||||||||||||||||||||||||||||||||||||||||||||||||||||||||||||||||||||||||||||||||||||||||||||||||||||||||||||||||||||||||
|
||||||||||||||||||||||||||||||||||||||||||||||||||||||||||||||||||||||||||||||||||||||||||||||||||||||||||||||||||||||||||||||||||||||||||||||||||||||||||||||||||||||||||||||||||||||||||||||||||||||||||||||||||||||||||||
|
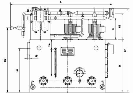
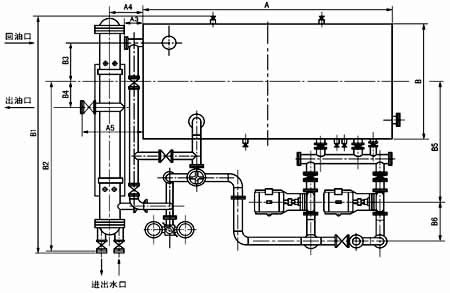
圖1-1-1 XYZ-6G~XYZ-125G 稀油站外形圖
|
||||||||||||||||||||||||||||||||||||||||||||||||||||||||||||||||||||||||||||||||||||||||||||||||||||||||||||||||||||||||||||||||||||||||||||||||||||||||||||||||||||||||||||||||||||||||||||||||||||||||||||||||||||||||||||
| 六、外形尺寸 | ||||||||||||||||||||||||||||||||||||||||||||||||||||||||||||||||||||||||||||||||||||||||||||||||||||||||||||||||||||||||||||||||||||||||||||||||||||||||||||||||||||||||||||||||||||||||||||||||||||||||||||||||||||||||||||
|
||||||||||||||||||||||||||||||||||||||||||||||||||||||||||||||||||||||||||||||||||||||||||||||||||||||||||||||||||||||||||||||||||||||||||||||||||||||||||||||||||||||||||||||||||||||||||||||||||||||||||||||||||||||||||||
|
||||||||||||||||||||||||||||||||||||||||||||||||||||||||||||||||||||||||||||||||||||||||||||||||||||||||||||||||||||||||||||||||||||||||||||||||||||||||||||||||||||||||||||||||||||||||||||||||||||||||||||||||||||||||||||
|
||||||||||||||||||||||||||||||||||||||||||||||||||||||||||||||||||||||||||||||||||||||||||||||||||||||||||||||||||||||||||||||||||||||||||||||||||||||||||||||||||||||||||||||||||||||||||||||||||||||||||||||||||||||||||||
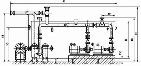
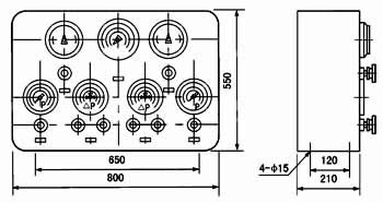
| XYZ-250G~1000G 稀油站外形及安裝尺寸 | ||||||||||||||||||||||||||||||||||||||||||||||||||||||||||||||||||||||||||||||||||||||||||||||||||||||||||||||||||||||||||||||||||||||||||||||||||||||||||||||||||||||||||||||||||||||||||||||||||||||||||||||||||||||||||||
|
||||||||||||||||||||||||||||||||||||||||||||||||||||||||||||||||||||||||||||||||||||||||||||||||||||||||||||||||||||||||||||||||||||||||||||||||||||||||||||||||||||||||||||||||||||||||||||||||||||||||||||||||||||||||||||
|
||||||||||||||||||||||||||||||||||||||||||||||||||||||||||||||||||||||||||||||||||||||||||||||||||||||||||||||||||||||||||||||||||||||||||||||||||||||||||||||||||||||||||||||||||||||||||||||||||||||||||||||||||||||||||||
| 七、XYZ-250G~1000G稀油站地基尺寸 | ||||||||||||||||||||||||||||||||||||||||||||||||||||||||||||||||||||||||||||||||||||||||||||||||||||||||||||||||||||||||||||||||||||||||||||||||||||||||||||||||||||||||||||||||||||||||||||||||||||||||||||||||||||||||||||
|
||||||||||||||||||||||||||||||||||||||||||||||||||||||||||||||||||||||||||||||||||||||||||||||||||||||||||||||||||||||||||||||||||||||||||||||||||||||||||||||||||||||||||||||||||||||||||||||||||||||||||||||||||||||||||||
|
圖1-1-3 XYZ-250G~1000G 稀油站地基圖
|
||||||||||||||||||||||||||||||||||||||||||||||||||||||||||||||||||||||||||||||||||||||||||||||||||||||||||||||||||||||||||||||||||||||||||||||||||||||||||||||||||||||||||||||||||||||||||||||||||||||||||||||||||||||||||||
| 稀油站地基尺寸表 | ||||||||||||||||||||||||||||||||||||||||||||||||||||||||||||||||||||||||||||||||||||||||||||||||||||||||||||||||||||||||||||||||||||||||||||||||||||||||||||||||||||||||||||||||||||||||||||||||||||||||||||||||||||||||||||
|
||||||||||||||||||||||||||||||||||||||||||||||||||||||||||||||||||||||||||||||||||||||||||||||||||||||||||||||||||||||||||||||||||||||||||||||||||||||||||||||||||||||||||||||||||||||||||||||||||||||||||||||||||||||||||||
|
||||||||||||||||||||||||||||||||||||||||||||||||||||||||||||||||||||||||||||||||||||||||||||||||||||||||||||||||||||||||||||||||||||||||||||||||||||||||||||||||||||||||||||||||||||||||||||||||||||||||||||||||||||||||||||
| 八、型號標注方法 | ||||||||||||||||||||||||||||||||||||||||||||||||||||||||||||||||||||||||||||||||||||||||||||||||||||||||||||||||||||||||||||||||||||||||||||||||||||||||||||||||||||||||||||||||||||||||||||||||||||||||||||||||||||||||||||
|
||||||||||||||||||||||||||||||||||||||||||||||||||||||||||||||||||||||||||||||||||||||||||||||||||||||||||||||||||||||||||||||||||||||||||||||||||||||||||||||||||||||||||||||||||||||||||||||||||||||||||||||||||||||||||||
| 九、原 理 圖 | |||||||||||||||||||||||||||||||||||||||||||||
|
|||||||||||||||||||||||||||||||||||||||||||||
|
|||||||||||||||||||||||||||||||||||||||||||||
|
圖1-1-5 XYZ-250G~XYZ-1000G 稀油站原理圖
|
|||||||||||||||||||||||||||||||||||||||||||||
| 十、 外部接線圖 | |||||||||||||||||||||||||||||||||||||||||||||
| 1、XYZ-6G~125G 稀油站電控箱外接端子接線圖 | |||||||||||||||||||||||||||||||||||||||||||||
|
|||||||||||||||||||||||||||||||||||||||||||||
| 2、XYZ-250G~1000G 稀油站電控箱外接端子接線圖 | |||||||||||||||||||||||||||||||||||||||||||||
|
|||||||||||||||||||||||||||||||||||||||||||||
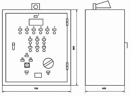
| 十一、 電控柜、儀表盤 | |||||||||||||||||||||||||||||||||||||||||||||
|
|||||||||||||||||||||||||||||||||||||||||||||
|
圖1-1-6 XYZ-6G~XYZ-125G 稀油站電控柜外形圖
|
|||||||||||||||||||||||||||||||||||||||||||||
| 標牌文字說明: | |||||||||||||||||||||||||||||||||||||||||||||
|
|
||||||||||||||||||||||||||||||||||||||||||||
|
圖1-1-7 XYZ-6G~XYZ-125G 稀油站儀表盤外形圖
|
|||||||||||||||||||||||||||||||||||||||||||||
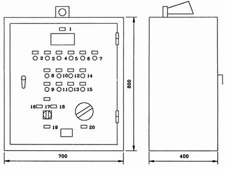
| XYZ-250G~XYZ-1000G 稀油站電控柜及儀表盤 | |||||||||||||||||||||||||||||||||||||||||||||
|
|||||||||||||||||||||||||||||||||||||||||||||
|
圖1-1-8 XYZ-250G~XYZ-1000G 稀油站電控柜外形圖
|
|||||||||||||||||||||||||||||||||||||||||||||
| 標牌文字說明: | |||||||||||||||||||||||||||||||||||||||||||||
|
|
||||||||||||||||||||||||||||||||||||||||||||
|
圖1-1-9 XYZ-250G~XYZ-1000G 稀油站儀表盤外形圖
|
|||||||||||||||||||||||||||||||||||||||||||||
| 十一、訂貨說明 | |||||||||||||||||||||||||||||||||||||||||||||
|
1、訂貨標記示例: 如訂購上述JB/ZQ/T4147-91標準的稀油站則作如下標記: 例如:訂購公稱流量125L/min 的稀油站則標記為: XYZ-125G稀油站(JB/ZQ/T4147-91) 若訂購公稱流量400L/min 但不帶冷卻器的稀油站 XYZ-400A稀油站(JB/ZQ/T4147-91) 注:“A”取代“G”為不帶冷卻器的稀油站。 2、若換熱器采用板式冷卻器,請在訂貨合同中注明,外形圖及地基尺寸需作相應改變。 3、標準稀油站為成套供應,帶電控柜及儀表盤,若不帶電控柜或儀表盤,請在訂貨合同中說明:若要求PLC控制,也請說 明,并根據要求另行議價。 4、稀油站的潤滑油牌號和粘度,過濾精度也需注明,若過濾精度高于0.08mm或對濾芯材質有要求的也應說明,價格相應 變化。 5、對稀油站有特殊要求的,應作非標訂貨,價格協商確定。 |
|||||||||||||||||||||||||||||||||||||||||||||
上一個: XYHZ型稀油潤滑裝置 下一個: SHXYZ-630L稀油站
